AutonetMagz.com – Apakah kalian masih ingat beberapa minggu lalu kami sempat mengangkat pemberitaaan mengenai akan munculnya mesin terbaru dari Mazda yang akan hadir tanpa disertai busi? Ya, arsitektur yang unik untuk sebuah mesin mobil tersebut diberikan nama Homogenous Charge Compression Ignition atau lebih enak kita singkat menjadi HCCI. Mesin ini sendiri cukup menarik karena kehadiran busi yang sangat vital dalam kinerja pembakaran di mesin ditiadakan, namun apakah sampai sana saja? Bukan Mazda namanya jika tak selalu menyuguhkan hal lain yang lebih menarik.

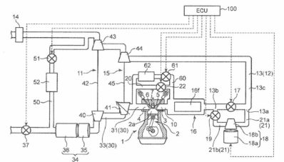
Mazda kembali hadir dengan sebuah paten terbaru yang tentunya memberikan kabar gembira bagi para pecinta merk pabrikan asal Jepang ini, khususnya bagi kalian yang suka Turbo dan juga suka mobil Listrik. Karena keduanya akan disatukan menjadi sebuah mesin baru yang akan mengaplikasikan mesin berteknologi tinggi yang menggunakan sebuah supercharge elektrik dan dua buah turbo yang biasa kita sebut sebagai twin turbo. Tentunya perpaduan dua teknologi ini akan menjadikan mesin ini menjadi salah satu mesin yang sangat enak dikendarai dikemudian hari, jika berhasil diwujudkan dalam skema produksi massal.
Mengapa bisa begitu? Jelas karena pada rentang putaran mesin baik dari bawah maupun atas, kedua teknologi ini akan saling bahu membahu untuk memberikan peforma maksimal yang mampu dihasilkan oleh sebuah mesin. Supercharge elektrik yang ditanamkana akan membawa tenaga pada putaran bawah dari mesih, sedangkan sepasang turbonya akan memberikan tendangan di putaran atas dari mesinnya. Jika kalian cukup jeli, maka kalian sebenarnya bisa berkomentar, ah teknologi ini kan sudah ada di mesin Volvo, yang namanya Volvo’s Drive E-Powertrain Concept. Ya, anda benar, secara konsep memang ada kesamaan, namun seara eksekusi mungkin kita akan lihat bedanya jika mesin telah diproduksi oleh Mazda.

Jika di Volvo sendiri teknologi ini diterapkan pada meisn 2.000cc empat silinder Triple Boost Tech yang akhirnya menghembuskan tenaga maksimal di angka 450hp, ya 450hp untuk mesin 2.000cc, sepertinya untuk versi mesin dari Mazda sendiri tak akan sampai menghasilkan tenaga sebesar itu, namun sejumlah keuntungan seperti dongkrakan peforma dan juga minimalnya turbo lag ditawarkan oleh pihak pabrikan Jepang ini. Memang sejauh ini masih terlalu dini untuk memprediksi bagaimana kinerja dan peforma dari paten mesin ini, toh hingga saat ini belum ada kejelasan apakah model mesin ini akan dilepas ke pasaran atau tidak, namun untuk sistem supercharge elektriknya, Mazda disinyalir akan dimotori oleh teknologi i-ELoop System yang dimilikinya.

Tentu menarik untuk melihat paten mesin ini kedepannya bisa direalisasikan, mungkin aplikasi mesin macam ini pada Mazda MX-5 ataupun Mazda RX-9 di kemudian hari akan menjadi daya tarik tersendiri yang mungkin susah ditolak para penggemar kecepatan tinggi. Bagaimana jika menurut kalian kawan? Ayo berkomentar di kolom dibawah ya.
Read Next: Vespa Sei Giorni : Vespa Kekinian Beraura Balap
            




